- Topic ID: id_23554047
- Version: 2.0
- Date: Sep 26, 2020 10:11:29 PM
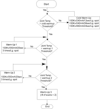
Tube Warmup
Tube Warmup resides under the DAILY PREPARATION selection on the Exam Rx top level desktop. TUBE WARMUP includes the scans required to bring the tube to a safe operating point for patient scanning.
Figure 1. Tube Warmup process
Tube Warmup Process.pdfFigure 2. Tube Warmup process
